礦山車輛自動識別及稱重系統
一.系統需求:
大型能耗企業每天都有大量的物資運輸車輛進出,需要進行停車、登記、稱重等程序,由操作人員將數據手工錄入計算機,不僅耗時,而且誤差率大,此外還容易滋生人為舞弊行為,給企業造成大量經濟損失。
為了解決這些問題,瑞立英方在企業車輛的管理的過程中,利用電子標簽讀卡器將車輛信息寫入對應的電子標簽并在后臺數據庫與其運輸單位關聯,并將車輛的電子標簽粘到車輛前擋風玻璃上,采用超高頻讀寫器對車輛進行遠距離識別,司機不用下車刷卡就能自動完成稱重環節,極大的提高了效率。同時使用超高頻車輛電子標簽,就是給每一輛車賦予了難以偽造的唯一的電子標簽標識,很好地解決了其它車輛代替此車進廠的問題。這樣就杜絕了人為作弊現象。
二.系統結構圖:

系統說明:
1.在每個地磅口放置1個遠距離讀寫器,讀寫器和地磅一起連接到主控制板。主控制板通過GPRS或網絡接口接入服務器端
2.服務器端軟件主要控制地磅和讀寫器,客戶端可通過瀏覽器方式訪問服務器數據
為保證服務器的數據安全,建議最好采用雙機備份的系統。
3.車輛標簽說明
根據需求說明,標簽可以采用一次性UHF標簽,防拆卸;杜絕人為更換標簽。
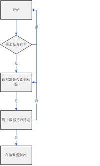
三.軟件流程:

三.軟件系統圖:

聯系我們:
通訊地址:北京市朝陽區望京廣順南大街402號東亞望京中心
電話:010-84786558,13439475527
郵箱:shaorong.wu@real-influence.com
QQ:909184496
網址:www.real-influence.com