CAN_bus 總線在門禁系統中的應用
CAN-bus(Controller Area Network)即控制器局域網,是國際上應用最廣泛的現場總線之一。起先,CAN-bus 被設計作為汽車環境中的微控制器通訊,在車載各電子控制裝置ECU之間交換信息,形成汽車電子控制網絡。比如:發動機管理系統、變速箱控制器、儀表裝備、電子主干系統中,均嵌入CAN 控制裝置。由于其技術先進、可靠性高、功能完善、成本合理,CAN_bus CAN-bus 已被廣泛應用到各個自動化控制系統中。例如,在汽車電子、自動控制、智能大廈、電力系統、安防監控等各領域。
CAN-bus 是一種多主方式的串行通訊總線,具有高的位速率,高抗電磁干擾性,而且能夠檢測出產生的任何錯誤。當信號傳輸距離達到10Km 時,CAN-bus 仍可提供高達5Kbps的數據傳輸速率。
CAN 總線電平定義和通訊距離
CAN 總線采用兩種互補的邏輯數值“顯性”和“隱性”。“顯性”(“Daminant”)數值表示邏輯“0”,而“隱性”(“Recessive”)表示邏輯“1”。當總線上同時出現“顯性”位和“隱性”位時,最終呈現在總線上的是“顯性”位。CAN_H 和CAN_L 表示CAN 總線收發器與總線的兩接口引腳,信號是以兩線之間的“差分”電壓Vdiff 形式出現。
在“隱性”狀態下,VCAN_H 和VCAN_L 被固定與平均電壓電平,Vdiff 近似為零,此時VCAN_H和VCAN_L 的標稱值為2.5V。“顯性”位以大于最小閥值的差分電壓表示,此時VCAN_H 的標稱值為3.5V,VCAN_L 的標稱值為1.5V。如圖 1 所示。在總線空閑狀態,發送隱性位。

圖 1 CAN 總線電平定義
CAN 總線上任意兩個節點之間的最大傳輸距離與其通訊波特率有關,如表 1 所示。

表 1 CAN 總線通訊距離
這里最大通訊距離是指在同一條總線上任意兩個節點之間的距離。
CAN-bus 的主要特性如下:
低成本的現場總線;
極高的總線利用率;
很遠的數據傳輸距離(長達10Km);
高速的數據傳輸速率(高達1Mbps);
多主結構依據優先權進行總線訪問;
可根據報文的ID 決定接收或屏蔽該報文;
可靠的錯誤處理和檢錯機制;
發送的信息遭到破壞后,可自動重發;
節點在錯誤嚴重的情況下具有自動退出總線的功能;
報文不包含源地址或目標地址,僅用標志符來指示功能信息、優先級信息;
CAN-bus 在門禁系統中的應用
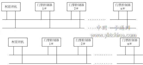
作為公共安全的一個組成部分,門禁系統的可靠性、安全性、穩定性是一個很重要的指標。而CAN_bus 所具有的高抗干擾能力、多主結構、可靠的出錯處理機制、節點在嚴重錯誤的情況下自動退出總線等特點,使CAN_bus 總線在門禁系統中具有很強的優勢。在CAN_bus 門禁系統中采用雙絞線作為傳輸介質,網絡連接采用總線連接方式。如圖2所示:

圖 2 CAN_bus 總線門禁系統網絡拓撲圖
CAN 控制器具有硬件仲裁機制,并且根據報文的ID 決定其發送的優先權。因此在CAN網絡中,每個節點都可以作為主機發送數據,當有事件發生時,控制器不必等待主機的查詢就可以主動發送數據,這大大提高了系統的實時性;當數據發生錯誤時,CAN 可以自動重發,這提高了系統的可靠性。
CAN 控制器可以根據報文的ID 決定是否接收或屏蔽改報文,使門禁控制器可以根據需要接收想要的信息,屏蔽不需要的信息,減輕了門禁控制器的通信管理任務,提高了系統的穩定性。
在傳統的RS485 總線中,當一個節點發生錯誤時,會影響到整個系統的運行,甚至引起整個系統的癱瘓,維護成本高,網絡調試復雜。而CAN 控制器在節點發生錯誤時自動進行錯誤出錯處理,當錯誤嚴重時自動退出總線功能,不會影響整個網絡的運行,使系統的安全性大大提高,同時降低了網絡調試的工作量,維護成本變低。

表 2 RS485/CAN-bus 特性比較